Beer Lab Kmer Svm . we analyze five recently published data sets and demonstrate how this tool identifies accessory factors and repressive. Primarily and for greatest ease of use, we. we have recently developed a novel computational methodology which uses a support vector machine (svm) with kmer. A web server for identifying predictive regulatory sequence features in genomic datasets. — we analyze five recently published data sets and demonstrate how this tool identifies accessory factors and.
from www.researchgate.net
we have recently developed a novel computational methodology which uses a support vector machine (svm) with kmer. we analyze five recently published data sets and demonstrate how this tool identifies accessory factors and repressive. A web server for identifying predictive regulatory sequence features in genomic datasets. — we analyze five recently published data sets and demonstrate how this tool identifies accessory factors and. Primarily and for greatest ease of use, we.
Performance comparison of the proposed method with C4+MLP, C4+SVM, Z
Beer Lab Kmer Svm we have recently developed a novel computational methodology which uses a support vector machine (svm) with kmer. we have recently developed a novel computational methodology which uses a support vector machine (svm) with kmer. Primarily and for greatest ease of use, we. we analyze five recently published data sets and demonstrate how this tool identifies accessory factors and repressive. A web server for identifying predictive regulatory sequence features in genomic datasets. — we analyze five recently published data sets and demonstrate how this tool identifies accessory factors and.
From apps.apple.com
Beer Lab on the App Store Beer Lab Kmer Svm Primarily and for greatest ease of use, we. A web server for identifying predictive regulatory sequence features in genomic datasets. — we analyze five recently published data sets and demonstrate how this tool identifies accessory factors and. we analyze five recently published data sets and demonstrate how this tool identifies accessory factors and repressive. we have recently. Beer Lab Kmer Svm.
From www.jwii.com.au
LP10 Series Laboratory Beer Analyser JWII Beer Lab Kmer Svm we have recently developed a novel computational methodology which uses a support vector machine (svm) with kmer. A web server for identifying predictive regulatory sequence features in genomic datasets. — we analyze five recently published data sets and demonstrate how this tool identifies accessory factors and. Primarily and for greatest ease of use, we. we analyze five. Beer Lab Kmer Svm.
From www.researchgate.net
kmerSVM analysis of sequence determinants of celltypespecific GR Beer Lab Kmer Svm Primarily and for greatest ease of use, we. we analyze five recently published data sets and demonstrate how this tool identifies accessory factors and repressive. A web server for identifying predictive regulatory sequence features in genomic datasets. — we analyze five recently published data sets and demonstrate how this tool identifies accessory factors and. we have recently. Beer Lab Kmer Svm.
From www.researchgate.net
kmerSVM analysis of EWSFLIbinding sites.(A) ROC and PR curves for a Beer Lab Kmer Svm Primarily and for greatest ease of use, we. — we analyze five recently published data sets and demonstrate how this tool identifies accessory factors and. A web server for identifying predictive regulatory sequence features in genomic datasets. we have recently developed a novel computational methodology which uses a support vector machine (svm) with kmer. we analyze five. Beer Lab Kmer Svm.
From www.jwii.com.au
LP20 Series Portable and Laboratory Beer Analyser JWII Beer Lab Kmer Svm we analyze five recently published data sets and demonstrate how this tool identifies accessory factors and repressive. — we analyze five recently published data sets and demonstrate how this tool identifies accessory factors and. we have recently developed a novel computational methodology which uses a support vector machine (svm) with kmer. A web server for identifying predictive. Beer Lab Kmer Svm.
From www.researchgate.net
Identification of additional bound kmers and characterization of DNA Beer Lab Kmer Svm Primarily and for greatest ease of use, we. — we analyze five recently published data sets and demonstrate how this tool identifies accessory factors and. we have recently developed a novel computational methodology which uses a support vector machine (svm) with kmer. A web server for identifying predictive regulatory sequence features in genomic datasets. we analyze five. Beer Lab Kmer Svm.
From www.mdpi.com
Processes Free FullText Systematic Parameter Estimation and Beer Lab Kmer Svm we analyze five recently published data sets and demonstrate how this tool identifies accessory factors and repressive. we have recently developed a novel computational methodology which uses a support vector machine (svm) with kmer. — we analyze five recently published data sets and demonstrate how this tool identifies accessory factors and. A web server for identifying predictive. Beer Lab Kmer Svm.
From www.behance.net
Poster Series Vo.1 Beer Laboratory on Behance Beer Lab Kmer Svm we analyze five recently published data sets and demonstrate how this tool identifies accessory factors and repressive. A web server for identifying predictive regulatory sequence features in genomic datasets. we have recently developed a novel computational methodology which uses a support vector machine (svm) with kmer. — we analyze five recently published data sets and demonstrate how. Beer Lab Kmer Svm.
From www.researchgate.net
kmerSVM analysis of GRbinding sites. (A) ROC and PR curves for a Beer Lab Kmer Svm Primarily and for greatest ease of use, we. — we analyze five recently published data sets and demonstrate how this tool identifies accessory factors and. we have recently developed a novel computational methodology which uses a support vector machine (svm) with kmer. A web server for identifying predictive regulatory sequence features in genomic datasets. we analyze five. Beer Lab Kmer Svm.
From github.com
GitHub ridgelab/KmerSSR Fast, Accurate, and Complete SSR Detection Beer Lab Kmer Svm Primarily and for greatest ease of use, we. we have recently developed a novel computational methodology which uses a support vector machine (svm) with kmer. — we analyze five recently published data sets and demonstrate how this tool identifies accessory factors and. we analyze five recently published data sets and demonstrate how this tool identifies accessory factors. Beer Lab Kmer Svm.
From www.researchgate.net
kmerSVM analysis of ESRRBbinding sites. (A) ROC and PR curves for a Beer Lab Kmer Svm Primarily and for greatest ease of use, we. A web server for identifying predictive regulatory sequence features in genomic datasets. we have recently developed a novel computational methodology which uses a support vector machine (svm) with kmer. — we analyze five recently published data sets and demonstrate how this tool identifies accessory factors and. we analyze five. Beer Lab Kmer Svm.
From www.jwii.com.au
LP20 Series Portable and Laboratory Beer Analyser JWII Beer Lab Kmer Svm we analyze five recently published data sets and demonstrate how this tool identifies accessory factors and repressive. Primarily and for greatest ease of use, we. A web server for identifying predictive regulatory sequence features in genomic datasets. we have recently developed a novel computational methodology which uses a support vector machine (svm) with kmer. — we analyze. Beer Lab Kmer Svm.
From www.jwii.com.au
LP20 Series Portable and Laboratory Beer Analyser JWII Beer Lab Kmer Svm — we analyze five recently published data sets and demonstrate how this tool identifies accessory factors and. Primarily and for greatest ease of use, we. we have recently developed a novel computational methodology which uses a support vector machine (svm) with kmer. we analyze five recently published data sets and demonstrate how this tool identifies accessory factors. Beer Lab Kmer Svm.
From www.researchgate.net
kmerSVM versus PWM scores. The kmerSVM AUROCs (Yaxis) of the 468 Beer Lab Kmer Svm — we analyze five recently published data sets and demonstrate how this tool identifies accessory factors and. we have recently developed a novel computational methodology which uses a support vector machine (svm) with kmer. Primarily and for greatest ease of use, we. we analyze five recently published data sets and demonstrate how this tool identifies accessory factors. Beer Lab Kmer Svm.
From www.sciencephoto.com
Testing fatty acid content of beer in a laboratory Stock Image T930 Beer Lab Kmer Svm A web server for identifying predictive regulatory sequence features in genomic datasets. we have recently developed a novel computational methodology which uses a support vector machine (svm) with kmer. — we analyze five recently published data sets and demonstrate how this tool identifies accessory factors and. Primarily and for greatest ease of use, we. we analyze five. Beer Lab Kmer Svm.
From www.researchgate.net
kmerSVM analysis of sequence determinants of celltypespecific GR Beer Lab Kmer Svm Primarily and for greatest ease of use, we. — we analyze five recently published data sets and demonstrate how this tool identifies accessory factors and. we have recently developed a novel computational methodology which uses a support vector machine (svm) with kmer. A web server for identifying predictive regulatory sequence features in genomic datasets. we analyze five. Beer Lab Kmer Svm.
From www.researchgate.net
Performance comparison of the proposed method with C4+MLP, C4+SVM, Z Beer Lab Kmer Svm — we analyze five recently published data sets and demonstrate how this tool identifies accessory factors and. we analyze five recently published data sets and demonstrate how this tool identifies accessory factors and repressive. Primarily and for greatest ease of use, we. A web server for identifying predictive regulatory sequence features in genomic datasets. we have recently. Beer Lab Kmer Svm.
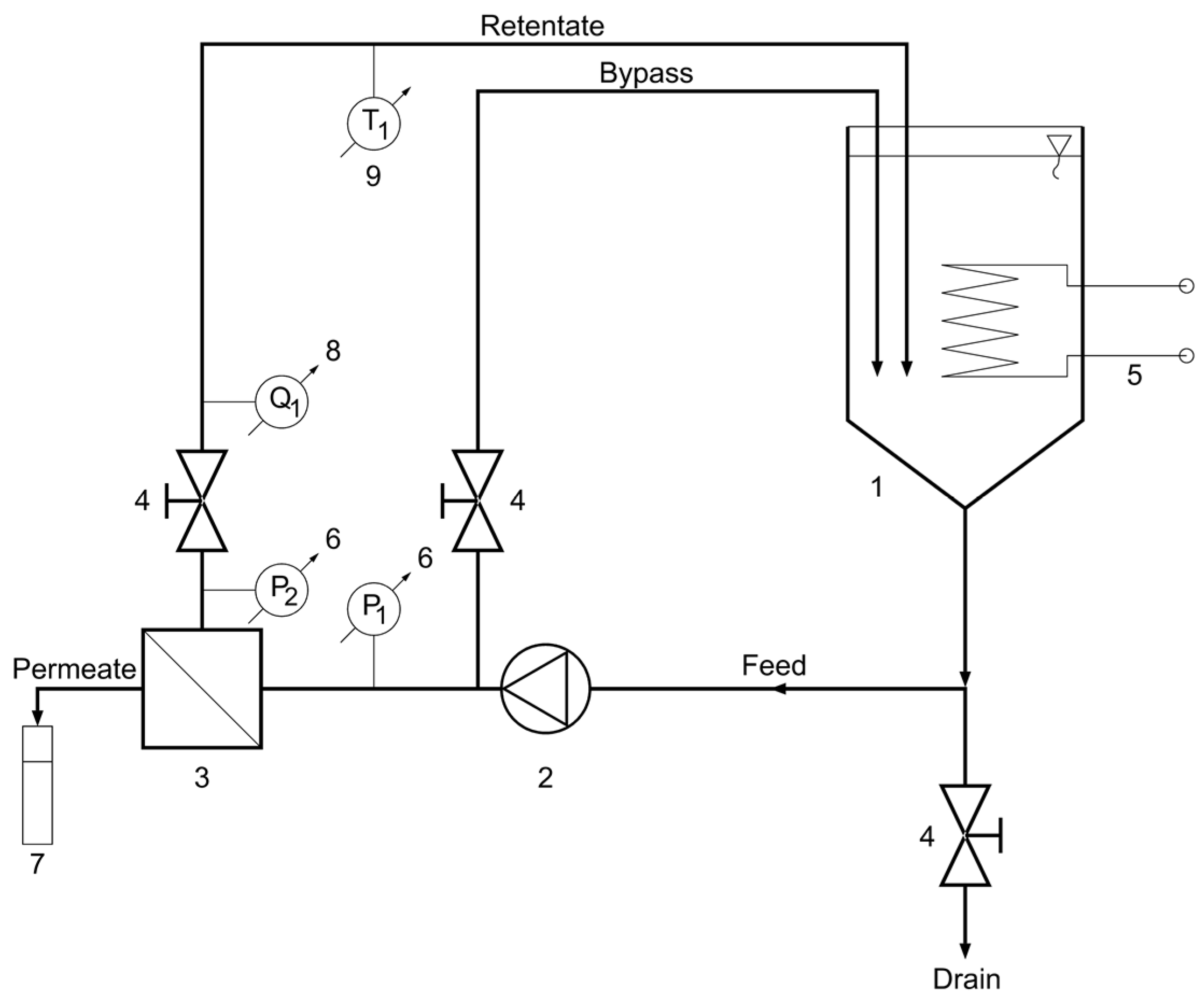
From www.mdpi.com
Membranes Free FullText Experimental Study and Modeling of Beer Beer Lab Kmer Svm we have recently developed a novel computational methodology which uses a support vector machine (svm) with kmer. A web server for identifying predictive regulatory sequence features in genomic datasets. we analyze five recently published data sets and demonstrate how this tool identifies accessory factors and repressive. — we analyze five recently published data sets and demonstrate how. Beer Lab Kmer Svm.